Купить Пульт дистанционного управления для запу...
Дистанционное автоматическое управление дизель-...
Генератор с автозапуском: устройство, принцип р...
Какой тип запуска электростанции лучше: электро...
Запуск Генератора При Отключении Электричества ...
Подключение генератора к сети загородного дома
Схема управления генератором - 80 фото
Как подключить генератор к сети дома - схема, п...
Дистанционное управление генератором Energo 760...
Полуавтоматическое управление генератором резер...
Автоматизация и модернизация ДГУ
Як правильно та безпечно користуватися генератором
Автоматический запуск генератора при отключении...
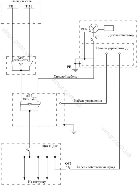
Схема подключения дизель генератора через авр
Подключение генератора к сети дома: варианты за...
Как пользоваться генератором? | Статьи «Пикэнерго»
Генератор двс схема подключения
Описание схемы подключения запуска генератора с...
КАК ПОЛЬЗОВАТЬСЯ ГЕНЕРАТОРОМ — заправка и включ...
Как подключить генератор с автозапуском: инстру...
Как подключить дизельный генератор с блоком АВР
Управление дизель-генератором. Блок управления ...
Управление генератором по LIN — Сообщество «Ard...
Устройство и принцип работы дизельного генерато...
Дистанционное управление дизель-генератором и п...
Контроллер АВР с управлением бензиновым генерат...
Схемы подключения резервного дизель генератора ...
Из чего состоит генератор автомобиля? – Tokzamer