Реле указательное РЭУ-11 (220 В): цены, характе...
Указательные реле РЭУ-11, РЕУ -11 - ООО «ФИРМА-...
RT11-H DC24V Relay/Socket by FUJI ELECTRIC
Схема дзт 11: Реле тока дифференциальные с торм...
Дифференциальные реле тока ДЗТ-11, РНТ-565, РНТ...
РЭУ-11-11 220В реле указательное - ТОВ "ЕЛЕКТРО...
Relé aljzat RM11, RT11 - LED lámpa,villanyszere...
[13] Дифзащиты. Практика №2. ДЗТ-21 - YouTube
WB-MR11 модуль реле 11-канальный — Wiren Board
DHT11 с резистор и кондензатор - 3 пина. в Друг...
Наладка реле ДЗТ-11. Снятие тормозной характери...
Реле тока дифференциальные с торможением серии ...
Реле 11 Фото – Telegraph
Пульт RT11 дистанционного управления 100% ориги...
Выполнить расчет продольной дифференциальной за...
Проверка дифзащиты трансформатора дзт 11 - 98 фото
Завод высоковольтного оборудования
Реле ДЗТ 11, ДЗТ 11/2, ДЗТ 11/3, ДЗТ 11/4, ДЗТ ...
ДЗТ-11 | Реле
Реле ДЗТ-11
Ремонт Реле Токового Двустабильного Ртд-11 - Ре...
Реле контроля трехфазного напряжения ЕЛ 11, ЕЛ ...
Принципиальная схема dht11
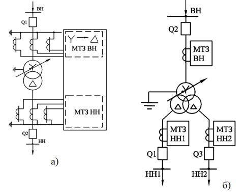
Схема релейной защиты трансформатора ДЗТ-11 | С...
Реле РПС-11 - содержание драгоценных металлов
Реле промежуточное РЭП-11 - назначение, номинал...
Реле указательное РЭУ-11-11-5-40 (220В 50Гц) - ...
Реле РБП-11. Низкие цены. На складе в наличии.