Пожарный линейный извещатель, установка и монта...
Извещатель пожарный дымовой оптико-электронный ...
ИПДЛ-52С
ИВС-Сигналспецавтоматика: ИП212-252СМ-П (ИПДЛ-2...
Линейный пожарный извещатель / Энциклопедия / P...
Правила монтажа и установки на объектах
Извещатель пожарный дымовой линейный Рубеж ИПДЛ...
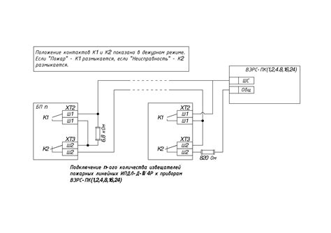
Схема Подключения Ипдл - tokzamer.ru
Извещатель дымовой линейный артикул ИПДЛ-Д-I/4P...
Извещатель пожарный дымовой линейный Полисервис...
Требования к дымовым датчикам
Извещатель пожарный дымовой линейный ИПДЛ-Д-II/4р
ИПДЛ-52СМД (ИП212-52СМД) ИВС-Сигналспецавтомати...
С2000-ИПДЛ исп.60 - Извещатель пожарный линейны...
С2000-ИПДЛ-Д Извещатель пожарный дымовой оптико...
Схема подключения р
С2000-ИПДЛ исп.80 БОЛИД Извещатель пожарный дым...
Премьера Bosch — линейный дымовой пожарный изве...
Извещатель пожарный дымовой линейный ИПДЛ - куп...
Извещатель пожарный дымовой линейный ИВС-Сигнал...
Извещатель пожарный линейный ИПДЛ-52М (ИП212-52...
Пожарный линейный извещатель Болид С2000-ИПДЛ и...
Двухкомпонентный дымовой линейный извещатель ИП...
Извещатель пожарный линейный однопозиционный ад...
ИПДЛ-264/1-50-R3 (ИП 212-264) (342260) Рубеж Из...